• When you click on links to various merchants on this site and make a purchase, this can result in this site earning a commission. Affiliate programs and affiliations include, but are not limited to, the eBay Partner Network.

electrical issues, dimming lights, occasional stalling, rough idle at stop

Good. Try and hold the choke open slowly press the throttle halfway or more don't move it and try cranking it. Don't move the throttle between tries. If it's flooded it should clear and fire.
I dont have enough hands to do that by myself. I dont think its flooded though because it was running fine for a minute, then got worse, died out and now wont start. I think it is electrical I just have no idea where to look at this point. Something must of failed or given out ?
 
Funny enough...

I ran out of gas !!!

No start issue solved.

It fired right up now but same issue as before. one second my problem is solved (great idle in gear, RPMs barely drop,) and the next minute it is sporadic and immediately studders out and dies when I put it into gear.

Also the headlights are still pulsing/dimming/flickering slightly while the car is running. Even when it seems the problem is solved.

I'm thinking it's the alternator which has those modified brushes installed
 
If you disconnect the voltage regulator the alternator does nothing. Read my replies again.
 
If you disconnect the voltage regulator the alternator does nothing. Read my replies again.

Ok I disconnected the terminal from the
ignition side of the voltage regulator and it seems the problem is exactly the same
 
Have you voltage drop tested that field wire from the alt to regulator? The end on the alternator fits right?

Also, what's battery voltage doing now, when the lights pulse?

I assume you had the battery load tested, correct? I know they tested the "charging system" but I don't know if that includes a load test of just the battery
 
Have you voltage drop tested that field wire from the alt to regulator? The end on the alternator fits right?

Also, what's battery voltage doing now, when the lights pulse?

I assume you had the battery load tested, correct? I know they tested the "charging system" but I don't know if that includes a load test of just the battery
The battery is good. I havent had it load tested but it always starts the car and cranks very strong. Reads a good 12.65 volts.

The voltage at battery terminals is 13.4 when idling in Nuetral, once I put into gear it goes down to about 12.5. Sometimes it just dies completely when I put it into drive but last I checked it didnt do that.

I will drop test from alt to regulator.

I did a drop test from postive battery terminal to positive terminal on starter relay and got a voltage drop of 0.8. So that may be something ...
 
Couple other ideas:

What are the chance that the alternator was modifyed, and has an internal regulator? If so, you think alt guy would notice

Also, to take dash wiring out of the equasion, disconnect and insulate the ign side of the regulator, and run a separate power straight from the battery, just to see if that wiring is a issue
 
Do you know for sure, the wire connections on the ammeter are tight?

Do you still have the original voltage regulator?
If yes, it should have two fasteners that hold the cover on. Pull the cover on the VR, and look at the two sided points contacts. Are they clean? Or dirty? All four contacts can be cleaned, with a few wipes of 600 grit paper.
If they are dirty, could be why that VR tested bad.
 
I think he ruled out the voltage regulator.
But a couple other thing that I think are possible:
1. Perhaps a coil or plug wires arcing? How old are they?

2. Perhaps Evan does have a problem with the alternator or the charge cable.
You could try disconnecting the charge cable, tape off the end and inspect the length looking for spots where it might rub on the engine.
3. Same thing with a bad spot on the wiring to the coil.
Assuming the fuel system is good, there has to be a culprit somewhere.
Don't give up!:thumbsup:

Another idea (sorry I don't give up easily)
If you have a timing light just watch the light and see if it goes away when it tries to quit this might prove if it's losing spark making it quit.
 
Last edited:
The stalling issue sounds just like the issue I had, had dirt in my carb, small strand of fabric. I swore it was clean because I rebuilt it, I'm dumb.

The headlight issue reminds me of another issue I had, the left side of my dash lights didn't work, the left directional indicator stayed on, and the right front directional didn't work. NAPA solid state flasher solved the dash issue, and makes the directionals work perfectly. Front right wasn't grounded due to corrosion on the housing.

I'm thinking the dimmer switch and light switch can also cause headlight issues.

I wrote up on some thread before what I did with the charge wire. I believe it was a 10 gauge wire directly to the starter solenoid with 6 inches of fusable link. I cut out the original black charge wire from the alternator, moved the red wire from the starter relay from G to F. Now power comes into the car via the black wire. I disconnected the ammeter, spliced the black wire to the Accessory Circuit Breaker.
The red wire no longer does anything, so I taped it off at the ammeter, and took it out of the bulkhead and taped off.

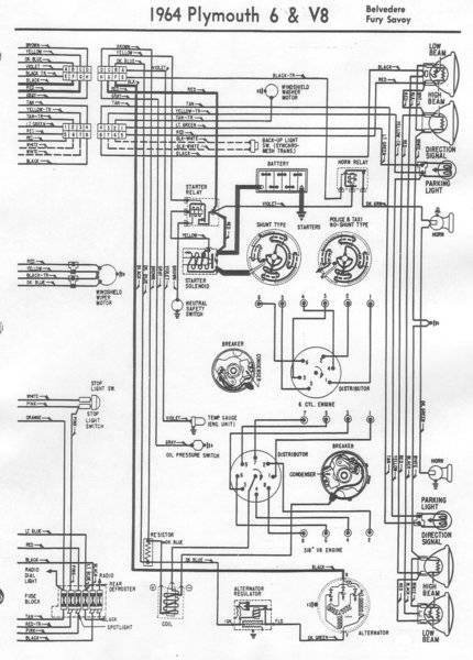
64BelvedereFurySavoyB.jpg 64BelvedereFurySavoyA.jpg 20190511_155121.jpg
 
Do you know for sure, the wire connections on the ammeter are tight?

Do you still have the original voltage regulator?
If yes, it should have two fasteners that hold the cover on. Pull the cover on the VR, and look at the two sided points contacts. Are they clean? Or dirty? All four contacts can be cleaned, with a few wipes of 600 grit paper.
If they are dirty, could be why that VR tested bad.
The "original" was actually an old replacement. I have one of these on there now, brand new and it seems to work. No overcharging https://www.ebay.com/itm/Mopar-Voltage-Regulator-Electronic-Solid-State-Correct-Restoration-Look-New/201249070790?_trkparms=aid=111001&algo=REC.SEED&ao=1&asc=40719&meid=fc925f7a11d6444cb8aeb180244192f7&pid=100970&rk=3&rkt=4&mehot=pp&sd=142842309631&itm=201249070790&pmt=0&noa=1&pg=2380057&_trksid=p2380057.c100970.m5481&_trkparms=pageci:ae8323b7-1858-11ea-8998-74dbd18022ea|parentrq:dc88ad7516e0a9e4765fbeacffcc212e|iid:1
 
The stalling issue sounds just like the issue I had, had dirt in my carb, small strand of fabric. I swore it was clean because I rebuilt it, I'm dumb.

The headlight issue reminds me of another issue I had, the left side of my dash lights didn't work, the left directional indicator stayed on, and the right front directional didn't work. NAPA solid state flasher solved the dash issue, and makes the directionals work perfectly. Front right wasn't grounded due to corrosion on the housing.

I'm thinking the dimmer switch and light switch can also cause headlight issues.

I wrote up on some thread before what I did with the charge wire. I believe it was a 10 gauge wire directly to the starter solenoid with 6 inches of fusable link. I cut out the original black charge wire from the alternator, moved the red wire from the starter relay from G to F. Now power comes into the car via the black wire. I disconnected the ammeter, spliced the black wire to the Accessory Circuit Breaker.
The red wire no longer does anything, so I taped it off at the ammeter, and took it out of the bulkhead and taped off.

View attachment 877403 View attachment 877404 View attachment 877405
I'm almost certain this is electrical and not fuel related because of how they symptoms have been changing, getting better then worse, while I've been messing with the electrical system. Right when I put the alternator back on, after that guy put new brushes in, it was clear something changed.

I think I do have an issue with my dimmer switch. I noticed last night when I have just the low beams on, the filaments in the high beams glow a dim orange. is this normal or does that mean I have a short in the dimer switch or something?

I'm a little confused on what you did with the charge wire, why did you take the red wire out of commission?
 
I think he ruled out the voltage regulator.
But a couple other thing that I think are possible:
1. Perhaps a coil or plug wires arcing? How old are they?

2. Perhaps Evan does have a problem with the alternator or the charge cable.
You could try disconnecting the charge cable, tape off the end and inspect the length looking for spots where it might rub on the engine.
3. Same thing with a bad spot on the wiring to the coil.
Assuming the fuel system is good, there has to be a culprit somewhere.
Don't give up!:thumbsup:

Another idea (sorry I don't give up easily)
If you have a timing light just watch the light and see if it goes away when it tries to quit this might prove if it's losing spark making it quit.
plug wires and plugs are less than a year old, they are the fancy red MSD wires.

The coil has not been changed and it is the same one on the car from when I bought it, no idea how old it is. the car runs fine at higher rpms. it could be causing this for all I know. Is there a straightforward way to test an ignition coil with multimeter?

I'm going to inspect the charge wire and wiring to coil

I'm still reading on the multimeter that I'm getting a VOLTAGE DROP of ~0.9 between battery positive to the red wires on the starter relay. something is up, I will go under car today and check starter connections more carefully.

It got late last night and running out of gas unknowing set me back a couple hours. I will keep going through wiring if anyone else has any areas to check. I'm trying to trace the power using wiring diagrams from my service manual. Having a little trouble making sense of them but I'm getting there I think. I'm trying to work out the path I need to check.
 
Last edited:
Do you know for sure, the wire connections on the ammeter are tight?

Do you still have the original voltage regulator?
If yes, it should have two fasteners that hold the cover on. Pull the cover on the VR, and look at the two sided points contacts. Are they clean? Or dirty? All four contacts can be cleaned, with a few wipes of 600 grit paper.
If they are dirty, could be why that VR tested bad.
I temporarily bypassed ammeter and it made no change. Newest voltage regulator seems good.
 
plug wires and plugs are less than a year old, they are the fancy red MSD wires.

The coil has not been changed and it is the same one on the car from when I bought it, no idea how old it is. the car runs fine at higher rpms. it could be causing this for all I know. Is there a straightforward way to test an ignition coil with multimeter?

I'm going to inspect the charge wire and wiring to coil

I'm still reading on the multimeter that I'm getting a VOLTAGE DROP of ~0.9 between battery positive to the red wires on the starter relay. something is up, I will go under car today and check starter connections more carefully.

It got late last night and running out of gas unknowing set me back a couple hours. I will keep going through wiring if anyone else has any areas to check. I'm trying to trace the power using wiring diagrams from my service manual. Having a little trouble making sense of them but I'm getting there I think. I'm trying to work out the path I need to check.
Do you have the clamp on style battery ends? If so, corosion can work its way up the wire
 
I may have narrowed the issue down to the two wires which go from the STARTER to STARTER RELAY. I'm getting the 0.8 voltage drop there. So either those two wires are dropping voltage or the starter itself is somehow causing the voltage drop.

I am going to remove and inspect those wires
 
Do you have the clamp on style battery ends? If so, corosion can work its way up the wire
My battery cables are brand new and I soldered them to nice battery terminals. I have a good battery ground to body and the battery cable to that goes to starter shows a very strong connection (only 0.04v drop... less than a tenth). Its only showing a significant voltage drop of almost a whole volt (0.8v) from the two wires that go from starter to starter relay
 
I may have narrowed the issue down to the two wires which go from the STARTER to STARTER RELAY. I'm getting the 0.8 voltage drop there. So either those two wires are dropping voltage or the starter itself is somehow causing the voltage drop.

I am going to remove and inspect those wires
That sounds like a plan, could have break/corosion you can't see
 
Ya those two wires aren't looking too good maybe replacing them will do something

15756680785078700324819296429467.jpg 15756681054951628732716237390281.jpg
 
Back
Top