Malicious
Well-Known Member
Hi all,
Chasing some advice on a mystery electrical problem, it maybe multiple but who knows! I’m ok with electrics, not great.
It’s got a brand new M&H harnes all through except the wiper harness.
The problems.
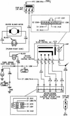
Heater fan on constantly.
The dome light would be on constantly if I had of used metal screws, I installed with plastic, worked as advertised.
Horn worked well, I took it to a guy to dyno tune got it back disconnected. Reconnected, now it blows constantly.
The straw that broke the camels back; I was trying out some LED globs for the brakes and the passengers side has issues. When out of the housing the one of the filaments on the twin filament bulb glows a bit more than faintly when NOT grounded to the car/housing, brighter once grounded, but won’t light up the extra filament for braking. So, no brake light on the passenger side.
I was thinking the ground might be live?
My mate that’s good with auto elec’s is MIA for the mo, so I’m going solo.
I’d love any hints that’ll help
Me track this down.
Cheers!
Chasing some advice on a mystery electrical problem, it maybe multiple but who knows! I’m ok with electrics, not great.
It’s got a brand new M&H harnes all through except the wiper harness.
The problems.
Heater fan on constantly.
The dome light would be on constantly if I had of used metal screws, I installed with plastic, worked as advertised.
Horn worked well, I took it to a guy to dyno tune got it back disconnected. Reconnected, now it blows constantly.
The straw that broke the camels back; I was trying out some LED globs for the brakes and the passengers side has issues. When out of the housing the one of the filaments on the twin filament bulb glows a bit more than faintly when NOT grounded to the car/housing, brighter once grounded, but won’t light up the extra filament for braking. So, no brake light on the passenger side.
I was thinking the ground might be live?
My mate that’s good with auto elec’s is MIA for the mo, so I’m going solo.
I’d love any hints that’ll help
Me track this down.
Cheers!















