texas69bee
Well-Known Member
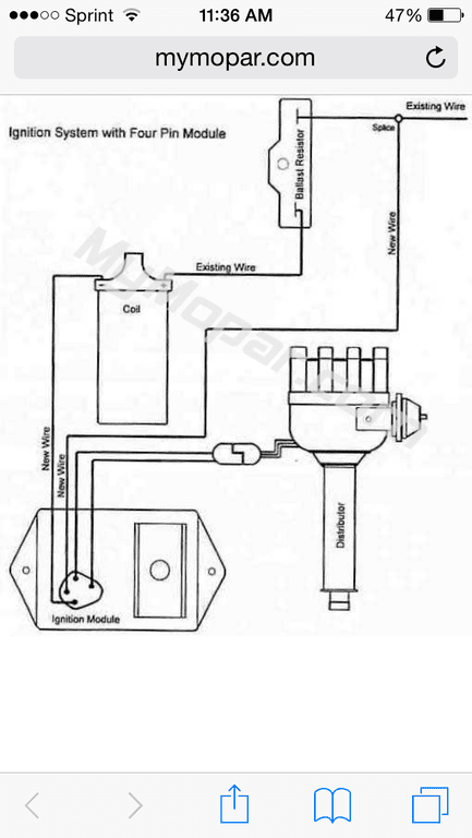
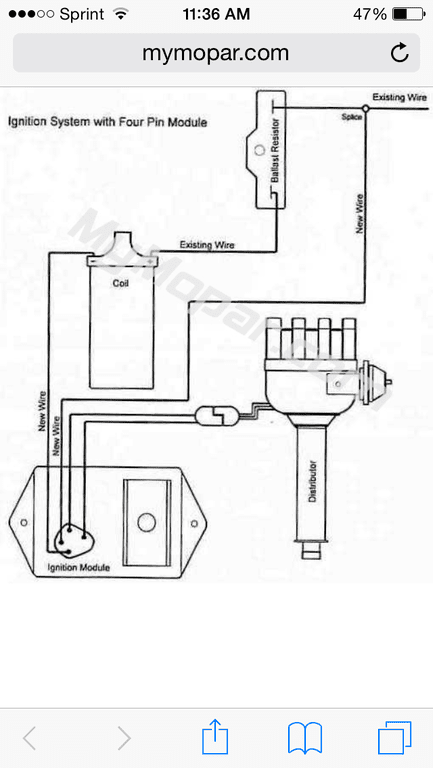
HE DID NOT ASK ABOUT A STOCK OE RESISTOR!!!True but based on his application a stock resistor is adequate....
btw I know you do not know Bill O. 62max but when it comes to Carbs and distributors, either his restoration services from him or just core knowledge there is no one around better......














